Jump to content

Jabiru7252

Members
  • Posts

    1,177
  • Joined

  • Last visited

  • Days Won

    3

Everything posted by Jabiru7252

  1. My card is a 'debit card'. In the technical manual, section 11.1 paragraph 3.2.1 does that refer to the online training I did a few years ago or what? I have been doing oil, oil filter, plugs, etc. for the last ten years on my plane. Now somebody says I need to do the practical training to be able to touch my plane. I'm too old and grumpy to have people confusing me.
  2. So, I try to enroll in the L1 maintenance training at Gawler but nope, RAAus won't allow payment except with a credit card, which I do not have. This is not acceptable and should change. While I have the floor, is true that without the L1 training one cannot even change the oil in their plane?
  3. Probably the same way a Holden did. It's not rocket science. The idea of recreational flying is to keep it cheap for most of us 'plebs'. Cheap means simple and simple means easy maintenance and easy to understand. Only last week my mate was grounded because his two carbs were 'not in tune' (whatever that means) keeping is Savannah out of the air.
  4. I'd like to go there but I think I have left it too late. At my age I need to be within 60 metres of a dunny, have a comfortable bed, coffee on call and a host of other luxuries that I think are not easily got at Birdsville. Maybe in the next life...
  5. I made a suggestion, but then decided it was not going to work, now I can't delete this message (sigh...)
  6. I got my PPL some thirty years ago. After the initial novelty wore off I found myself flying 99% of the time alone or with one passenger. In Tobago TB10. For the last ten years I have been flying out of Gawler. I have my own plane and hangar there. It's a great place because it's a club, not a business. We have 'meal and movie' nights and other club activities and the socializing is (to me) the most important part. Flying RAAus these days I do not miss controlled airspace at all. As for waiting until after the cold weather, I prefer winter flying because small recreational aircraft can be pretty awful to fly in hot lumpy weather.
  7. That's one of those things used to find illegals working on farms etc.
  8. That's pretty cool. Forty years ago I worked on the tallest office building in Europe (NatWest Tower, London). But that's pretty lame these days.
  9. When our Chinese overlords finally take over, they'll fix it up I'm sure.
  10. Stupidity has grown wildly since do-gooders stopped us from beating idiots on the kidneys with big tree branches.
  11. This happened years ago but this is the first time I have seen any video... https://www.9news.com.au/2019/03/11/19/41/news-nsw-plane-crashes-into-ferris-wheel-trapping-riders
  12. Some years ago a student pilot (from China) was flying a Tobago and passed out. He flew right over Parafield and Adelaide in controlled airspace and out over the gulf before Adelaide managed to get in contact. He landed safely at Parafield. I think that ended his career for the CPL. Now, he probably spends his time making our socks and jocks for 50 cents an hour.
  13. minus 5 - boy oh boy, after 10 days of near 100 degrees here, I'm ready to move to Canada....
  14. So, they flew a machine that was grounded. Not good.
  15. khz? Do you mean mhz? I Googled C-ATIS but found nothing that involved aviation.
  16. Getting old can ruin that for you very easily...
  17. Very few people, very few, ever react the way we are taught, especially the first time things go pear shaped. That's well known to anybody who has studied human factors to any real depth. How many hours did this guy have? How many engine failures did he experience?
  18. Yes, I'm somewhat more careful now than what I was in my teens some 40 plus years behind me. What I'm alluding to is that some of us, well before 78 are in no state fly, drive or even get about on a Gopher! I'm getting to the point that I go to the letter box and then wonder what the hell I'm doing there! (Not really - just making a point) ?
  19. Gee, I hope I can still fly at 78....
  20. My pants keep falling down because I have got FATTER. Go figure....
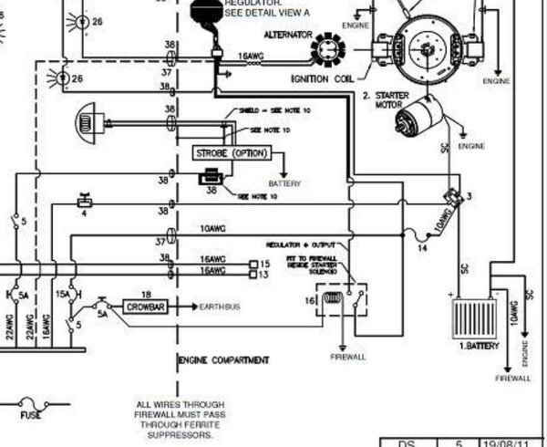
  21. A year ago I noticed an error in the wiring diagram for the Jabiru aircraft. Page 269 in JTM001-9. For those who understand wiring diagrams, look at item 16, a relay, and trace its supply back to the battery. You will notice the relay is permanently energized. I asked Jabiru to confirm this was an error, which they have done, but it seems the drawing has still not been updated. I noted the error back in JTM001-7. The attached image shows you what I am on about. Considering there have been three 'unexplained' fires in Jabiru aircraft, it leaves one a little anxious.
  22. Adelaide Soaring Club gets 1000 hours out of their Jabs and they are used for training. They stick to the book when it comes to maintenance. Too many pilot/owners do not and then cry when their plane breaks.
  23. If the iPad fails do you lose everything? I don't like the idea of one thing does all.
  24. We had a Jabiru J170D at my flying club catch fire and burn to nothing while sitting in a hangar. Was 24 hours or so after its last flight. No explanation as far as I know.
  25. Jeeeez, that's bad. I do my services regularly and always have another to help with the 100 hourly. And, my log books are filled in as required. It does however seem crazy to go through the entire process for such few hours flown.
×
×
  • Create New...